2021年  10卷  第4期

微波遥感信息智能处理专题
摘要:

三维成像是合成孔径雷达技术发展的前沿趋势之一,目前的SAR三维成像体制主要包括层析和阵列干涉,但面临数据采集周期长或系统过于复杂的问题,为此该文提出了SAR微波视觉三维成像的新技术思路,即充分挖掘利用SAR微波散射机制和图像视觉语义中蕴含的三维线索,并将其与SAR成像模型有效结合,以显著降低SAR三维成像的系统复杂度,实现高效能、低成本的SAR三维成像。为推动SAR微波视觉三维成像理论技术的发展,在国家自然科学基金重大项目支持下,拟构建一个比较完整的SAR微波视觉三维成像数据集。该文概述了该数据集的构成和构建规划,并给出了第一批发布数据(SARMV3D-1.0)的组成和信息描述方式、数据集制作的方法,为该数据集的共享和应用提供支撑。

三维成像是合成孔径雷达技术发展的前沿趋势之一,目前的SAR三维成像体制主要包括层析和阵列干涉,但面临数据采集周期长或系统过于复杂的问题,为此该文提出了SAR微波视觉三维成像的新技术思路,即充分挖掘利用SAR微波散射机制和图像视觉语义中蕴含的三维线索,并将其与SAR成像模型有效结合,以显著降低SAR三维成像的系统复杂度,实现高效能、低成本的SAR三维成像。为推动SAR微波视觉三维成像理论技术的发展,在国家自然科学基金重大项目支持下,拟构建一个比较完整的SAR微波视觉三维成像数据集。该文概述了该数据集的构成和构建规划,并给出了第一批发布数据(SARMV3D-1.0)的组成和信息描述方式、数据集制作的方法,为该数据集的共享和应用提供支撑。

摘要:
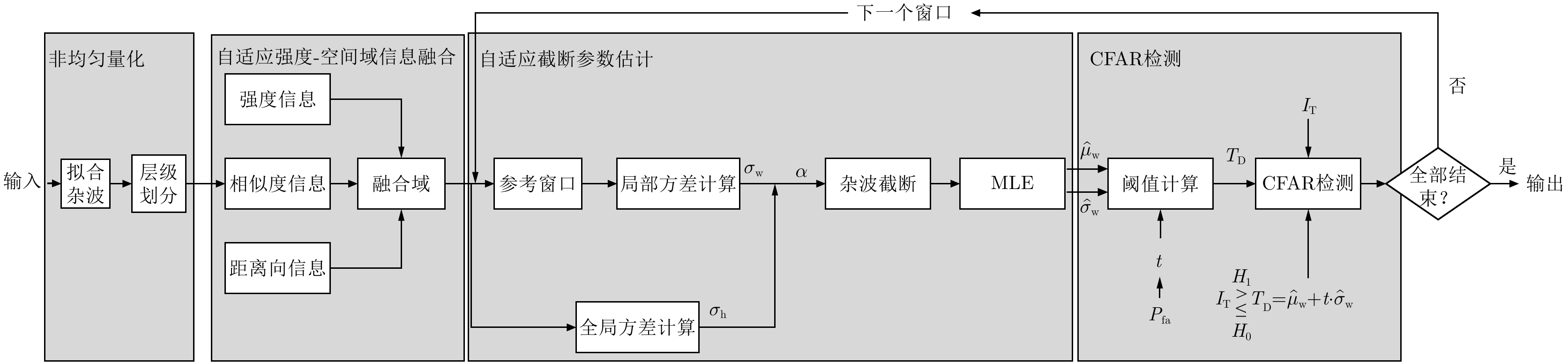
双边恒虚警率(BCFAR)检测算法通过高斯核密度估计器计算出合成孔径雷达(SAR)图像的空间信息,并将它与图像的强度信息相结合得到联合图像以进行目标检测。相较于只使用强度信息来进行目标检测的经典CFAR检测算法,双边CFAR有着更好的检测性能和鲁棒性。然而,在复杂环境下出现连片的高强度异质点时(例如防波堤、方位模糊和幻影等),核密度估计器计算出的空间信息会出现较多误差,这会导致检测结果中出现大量虚警。此外,当遇到相邻像素点间相似度较低的弱目标时,双边CFAR会发生漏检。为了有效改善这些问题,该文设计一种复杂环境下改进的SAR图像双边CFAR舰船检测算法(IB-CFAR)。该文所提IB-CFAR主要分为3个阶段来实现,分别为基于非均匀量化法的强度层级划分、强度-空间域信息融合、杂波截断后的参数估计。基于非均匀量化法的强度层级划分可以提升弱目标的相似度和对比度信息,从而提升舰船检测率。强度-空间域信息融合在于将空间相似度、距离向和强度等信息进行融合,在进一步提升检测率的同时对舰船的结构信息进行精细化描述。杂波截断后的参数估计可以去除背景窗口中连片的高强度异质点,最大限度地保留真实海杂波样本,使参数估计更加精确。最后,根据估计出的参数建立精确的海杂波统计模型以进行CFAR检测。该文使用高分3号和TerraSAR-X数据来验证该算法的有效性和鲁棒性。实验结果表明,所提出的算法在包含较多密集分布的弱目标环境下表现良好,在此类环境下能获得97.85%的检测率和3.52%的虚警率,相比于现有的检测算法,检测率提升了5%,并且虚警率降低了10%,但在弱目标个数较少且背景十分复杂的环境下,则会出现少量虚警。 双边恒虚警率(BCFAR)检测算法通过高斯核密度估计器计算出合成孔径雷达(SAR)图像的空间信息,并将它与图像的强度信息相结合得到联合图像以进行目标检测。相较于只使用强度信息来进行目标检测的经典CFAR检测算法,双边CFAR有着更好的检测性能和鲁棒性。然而,在复杂环境下出现连片的高强度异质点时(例如防波堤、方位模糊和幻影等),核密度估计器计算出的空间信息会出现较多误差,这会导致检测结果中出现大量虚警。此外,当遇到相邻像素点间相似度较低的弱目标时,双边CFAR会发生漏检。为了有效改善这些问题,该文设计一种复杂环境下改进的SAR图像双边CFAR舰船检测算法(IB-CFAR)。该文所提IB-CFAR主要分为3个阶段来实现,分别为基于非均匀量化法的强度层级划分、强度-空间域信息融合、杂波截断后的参数估计。基于非均匀量化法的强度层级划分可以提升弱目标的相似度和对比度信息,从而提升舰船检测率。强度-空间域信息融合在于将空间相似度、距离向和强度等信息进行融合,在进一步提升检测率的同时对舰船的结构信息进行精细化描述。杂波截断后的参数估计可以去除背景窗口中连片的高强度异质点,最大限度地保留真实海杂波样本,使参数估计更加精确。最后,根据估计出的参数建立精确的海杂波统计模型以进行CFAR检测。该文使用高分3号和TerraSAR-X数据来验证该算法的有效性和鲁棒性。实验结果表明,所提出的算法在包含较多密集分布的弱目标环境下表现良好,在此类环境下能获得97.85%的检测率和3.52%的虚警率,相比于现有的检测算法,检测率提升了5%,并且虚警率降低了10%,但在弱目标个数较少且背景十分复杂的环境下,则会出现少量虚警。
摘要:
针对极化合成孔径雷达(极化SAR)图像地物分类中标注样本数量少的问题,该文提出一种基于空间-通道选择性卷积核全卷积网络(SCSKFCN)和预选-联合优化半监督学习(SPUO)的极化SAR图像地物分类方法。SCSKFCN通过使用空间和通道注意力机制,对不同感受野的特征进行自适应加权融合,有效提升了模型的分类性能。SPUO能够高效地利用标注样本,挖掘无标注样本中蕴含的信息。它采用K-Wishart距离进行样本预选并生成伪标签,然后在联合优化阶段使用真实标注样本和伪标注样本同时对模型进行优化。在模型优化过程中,SPUO对伪标注样本进行两步验证并筛选可靠的伪标注样本参与优化。实验结果表明,该方法能够在只使用少量标注样本的条件下实现高精度、高效率的极化SAR图像地物分类。 针对极化合成孔径雷达(极化SAR)图像地物分类中标注样本数量少的问题,该文提出一种基于空间-通道选择性卷积核全卷积网络(SCSKFCN)和预选-联合优化半监督学习(SPUO)的极化SAR图像地物分类方法。SCSKFCN通过使用空间和通道注意力机制,对不同感受野的特征进行自适应加权融合,有效提升了模型的分类性能。SPUO能够高效地利用标注样本,挖掘无标注样本中蕴含的信息。它采用K-Wishart距离进行样本预选并生成伪标签,然后在联合优化阶段使用真实标注样本和伪标注样本同时对模型进行优化。在模型优化过程中,SPUO对伪标注样本进行两步验证并筛选可靠的伪标注样本参与优化。实验结果表明,该方法能够在只使用少量标注样本的条件下实现高精度、高效率的极化SAR图像地物分类。
摘要:
目前深度学习技术在SAR图像的船舶检测中已取得显著的成果,但针对SAR船舶图像中复杂多变的背景环境,如何准确高效地提取目标特征,提升检测精度与检测速度仍存在着巨大的挑战。针对上述问题,该文提出了一种多尺度特征融合与特征通道关系校准的 SAR 图像船舶检测算法。在Faster R-CNN的基础上,首先通过引入通道注意力机制对特征提取网络进行特征间通道关系校准,提高网络对复杂场景下船舶目标特征提取的表达能力;其次,不同于原始的基于单一尺度特征生成候选区域的方法,该文基于神经架构搜索算法引入改进的特征金字塔结构,高效地将多尺度特征进行充分融合,改善了船舶目标中对小目标、近岸密集目标的漏检问题。最后,在SSDD数据集上进行对比验证。实验结果表明,相较原始的Faster R-CNN,检测精度从85.4%提高到89.4%,检测速率也从2.8 FPS提高到10.7 FPS。该方法能够有效实现高速与高精度的SAR图像船舶检测,具有一定的现实意义。 目前深度学习技术在SAR图像的船舶检测中已取得显著的成果,但针对SAR船舶图像中复杂多变的背景环境,如何准确高效地提取目标特征,提升检测精度与检测速度仍存在着巨大的挑战。针对上述问题,该文提出了一种多尺度特征融合与特征通道关系校准的 SAR 图像船舶检测算法。在Faster R-CNN的基础上,首先通过引入通道注意力机制对特征提取网络进行特征间通道关系校准,提高网络对复杂场景下船舶目标特征提取的表达能力;其次,不同于原始的基于单一尺度特征生成候选区域的方法,该文基于神经架构搜索算法引入改进的特征金字塔结构,高效地将多尺度特征进行充分融合,改善了船舶目标中对小目标、近岸密集目标的漏检问题。最后,在SSDD数据集上进行对比验证。实验结果表明,相较原始的Faster R-CNN,检测精度从85.4%提高到89.4%,检测速率也从2.8 FPS提高到10.7 FPS。该方法能够有效实现高速与高精度的SAR图像船舶检测,具有一定的现实意义。
摘要:
SAR图像多尺度目标检测能够实现大场景SAR图像中关键目标的定位与识别,是SAR图像解译的关键技术之一。然而针对尺寸相差较大的SAR目标的同时检测,即跨尺度目标检测问题,现有目标检测方法难以实现。该文提出一种基于特征转移金字塔网络(FTPN)的SAR图像跨尺度目标检测方法。在特征提取阶段采用特征转移方法,实现各层特征图的有效连接,实现不同尺度特征图的提取;同时采用空洞卷积群方法,增大特征提取的感受野,促使网络提取到大尺度目标特征。上述环节能够有效保留不同尺寸目标特征,从而实现SAR图像中跨尺度目标的同时检测。基于高分三号SAR数据、SSDD数据集及高分辨率SAR舰船检测数据集-2.0等数据集的试验表明,该文方法能够实现SAR图像中机场、舰船等跨尺度目标的检测,在已有数据集上mAP达96.5%,较特征金字塔网络算法提升8.1%,并且整体性能优于现阶段最新的YOLOv4等目标检测算法。 SAR图像多尺度目标检测能够实现大场景SAR图像中关键目标的定位与识别,是SAR图像解译的关键技术之一。然而针对尺寸相差较大的SAR目标的同时检测,即跨尺度目标检测问题,现有目标检测方法难以实现。该文提出一种基于特征转移金字塔网络(FTPN)的SAR图像跨尺度目标检测方法。在特征提取阶段采用特征转移方法,实现各层特征图的有效连接,实现不同尺度特征图的提取;同时采用空洞卷积群方法,增大特征提取的感受野,促使网络提取到大尺度目标特征。上述环节能够有效保留不同尺寸目标特征,从而实现SAR图像中跨尺度目标的同时检测。基于高分三号SAR数据、SSDD数据集及高分辨率SAR舰船检测数据集-2.0等数据集的试验表明,该文方法能够实现SAR图像中机场、舰船等跨尺度目标的检测,在已有数据集上mAP达96.5%,较特征金字塔网络算法提升8.1%,并且整体性能优于现阶段最新的YOLOv4等目标检测算法。
雷达电子对抗
摘要:
从电子侦察数据中反演多功能雷达的工作模式,是电子侦察领域广泛关注的难点问题,也是充分挖掘电磁大数据情报效益的重要内容,对雷达型号识别、工作状态识别、行为意图推断、精确电子干扰等应用具有直接的支撑作用。该文以多功能雷达信号模型的简洁性为基本依据,参考信息理论定义了雷达脉冲列的复杂度度量规则,并遵循复杂度最小化准则对多功能雷达脉冲列进行语义编码,以提取雷达执行不同功能时的脉组结构,进一步地,基于脉冲列编码序列估计脉组之间的切换矩阵,从而重建了多功能雷达工作模型。该文设置典型的仿真实验对新方法的可行性和性能进行了验证,结果表明新方法能够借助编码理论,自动从多功能雷达侦察脉冲列中准确提取雷达脉组,并高精度重建多功能雷达工作模型,脉冲列的语义编码与模型重建过程对漏脉冲等数据噪声具有较强的适应能力。 从电子侦察数据中反演多功能雷达的工作模式,是电子侦察领域广泛关注的难点问题,也是充分挖掘电磁大数据情报效益的重要内容,对雷达型号识别、工作状态识别、行为意图推断、精确电子干扰等应用具有直接的支撑作用。该文以多功能雷达信号模型的简洁性为基本依据,参考信息理论定义了雷达脉冲列的复杂度度量规则,并遵循复杂度最小化准则对多功能雷达脉冲列进行语义编码,以提取雷达执行不同功能时的脉组结构,进一步地,基于脉冲列编码序列估计脉组之间的切换矩阵,从而重建了多功能雷达工作模型。该文设置典型的仿真实验对新方法的可行性和性能进行了验证,结果表明新方法能够借助编码理论,自动从多功能雷达侦察脉冲列中准确提取雷达脉组,并高精度重建多功能雷达工作模型,脉冲列的语义编码与模型重建过程对漏脉冲等数据噪声具有较强的适应能力。
摘要:
近年来,以卷积神经网络为代表的深度识别模型取得重要突破,不断刷新光学和SAR图像场景分类、目标检测、语义分割与变化检测等多项任务性能水平。然而深度识别模型以统计学习为主要特征,依赖大规模高质量训练数据,只能提供有限的可靠性能保证。深度卷积神经网络图像识别模型很容易被视觉不可感知的微小对抗扰动欺骗,给其在医疗、安防、自动驾驶和军事等安全敏感领域的广泛部署带来巨大隐患。该文首先从信息安全角度分析了基于深度卷积神经网络的图像识别系统潜在安全风险,并重点讨论了投毒攻击和逃避攻击特性及对抗脆弱性成因;其次给出了对抗鲁棒性的基本定义,分别建立对抗学习攻击与防御敌手模型,系统总结了对抗样本攻击、主被动对抗防御、对抗鲁棒性评估技术的研究进展,并结合SAR图像目标识别对抗攻击实例分析了典型方法特性;最后结合团队研究工作,指出存在的开放性问题,为提升深度卷积神经网络图像识别模型在开放、动态、对抗环境中的鲁棒性提供参考。 近年来,以卷积神经网络为代表的深度识别模型取得重要突破,不断刷新光学和SAR图像场景分类、目标检测、语义分割与变化检测等多项任务性能水平。然而深度识别模型以统计学习为主要特征,依赖大规模高质量训练数据,只能提供有限的可靠性能保证。深度卷积神经网络图像识别模型很容易被视觉不可感知的微小对抗扰动欺骗,给其在医疗、安防、自动驾驶和军事等安全敏感领域的广泛部署带来巨大隐患。该文首先从信息安全角度分析了基于深度卷积神经网络的图像识别系统潜在安全风险,并重点讨论了投毒攻击和逃避攻击特性及对抗脆弱性成因;其次给出了对抗鲁棒性的基本定义,分别建立对抗学习攻击与防御敌手模型,系统总结了对抗样本攻击、主被动对抗防御、对抗鲁棒性评估技术的研究进展,并结合SAR图像目标识别对抗攻击实例分析了典型方法特性;最后结合团队研究工作,指出存在的开放性问题,为提升深度卷积神经网络图像识别模型在开放、动态、对抗环境中的鲁棒性提供参考。
摘要:
针对多目标突防组网雷达系统(NRS)场景,该文提出一种面向组网雷达干扰任务的多干扰机资源联合优化分配方法。首先,采用组网雷达在干扰环境中对目标的检测概率作为干扰性能指标;然后,结合不同突防目标的检测性能需求,建立了包含干扰波束和发射功率2个优化变量的资源优化模型,并利用粒子群算法对资源优化问题进行求解;最后,考虑到组网雷达系统参数不确定性带来的检测概率泛化误差,建立了干扰资源稳健优化分配模型。仿真结果表明,该文提出的优化方法能有效压制组网雷达,降低组网雷达对突防目标的检测概率;相比传统方法,稳健方法提升了多干扰机对组网雷达的协同干扰性能,且具有鲁棒性。 针对多目标突防组网雷达系统(NRS)场景,该文提出一种面向组网雷达干扰任务的多干扰机资源联合优化分配方法。首先,采用组网雷达在干扰环境中对目标的检测概率作为干扰性能指标;然后,结合不同突防目标的检测性能需求,建立了包含干扰波束和发射功率2个优化变量的资源优化模型,并利用粒子群算法对资源优化问题进行求解;最后,考虑到组网雷达系统参数不确定性带来的检测概率泛化误差,建立了干扰资源稳健优化分配模型。仿真结果表明,该文提出的优化方法能有效压制组网雷达,降低组网雷达对突防目标的检测概率;相比传统方法,稳健方法提升了多干扰机对组网雷达的协同干扰性能,且具有鲁棒性。
雷达应用技术
摘要:
空间目标状态估计旨在获取目标在轨姿态运动和几何结构等状态参数,是完成目标动作意图分析、排查潜在故障威胁和预判在轨态势等任务的关键技术。通过雷达光电成像信息处理实现在轨姿态估计是空间目标状态分析的重要途径,当前已经形成了一系列代表性实用方法。该文首先简要介绍了国内外用于空间目标监测的地基逆合成孔径雷达发展现状;重点针对空间目标时序特征匹配、三维成像重建和多视融合姿态估计多类代表性方法进行原理介绍与技术总结:数据特征匹配的状态估计性能可靠但依赖目标模型先验;三维几何重建的状态估计具备目标精细刻画潜力但观测几何要求高。同时,该文也对空间目标在轨状态估计方向未来发展趋势进行了展望。 空间目标状态估计旨在获取目标在轨姿态运动和几何结构等状态参数,是完成目标动作意图分析、排查潜在故障威胁和预判在轨态势等任务的关键技术。通过雷达光电成像信息处理实现在轨姿态估计是空间目标状态分析的重要途径,当前已经形成了一系列代表性实用方法。该文首先简要介绍了国内外用于空间目标监测的地基逆合成孔径雷达发展现状;重点针对空间目标时序特征匹配、三维成像重建和多视融合姿态估计多类代表性方法进行原理介绍与技术总结:数据特征匹配的状态估计性能可靠但依赖目标模型先验;三维几何重建的状态估计具备目标精细刻画潜力但观测几何要求高。同时,该文也对空间目标在轨状态估计方向未来发展趋势进行了展望。
摘要:
基于多传感器融合感知是实现汽车智能驾驶的关键技术之一,已成为智能驾驶领域的热点问题。然而,由于毫米波雷达分辨率有限,且易受噪声、杂波、多径等因素的干扰,激光雷达易受天气的影响,现有的融合算法很难实现这两种传感器数据的精确融合,得到鲁棒的结果。针对智能驾驶中准确鲁棒的感知问题,该文提出了一种融合毫米波雷达和激光雷达鲁棒的感知算法。使用基于特征的两步配准的空间校正新方法,实现了三维激光点云和二维毫米波雷达点云精确的空间同步。使用改进的毫米波雷达滤波算法,减少了噪声、多径等对毫米波雷达点云的影响。然后根据该文提出的新颖的融合方法对两种传感器的数据进行融合,得到准确鲁棒的感知结果,解决了烟雾对激光性能影响的问题。最后,通过实际场景的实验测试,验证了该文算法的有效性和鲁棒性,即使在烟雾等极端环境中仍然能够实现准确和鲁棒的感知。使用该文融合方法建立的环境地图更加精确,得到的定位结果比使用单一传感器的定位误差减少了至少50%。 基于多传感器融合感知是实现汽车智能驾驶的关键技术之一,已成为智能驾驶领域的热点问题。然而,由于毫米波雷达分辨率有限,且易受噪声、杂波、多径等因素的干扰,激光雷达易受天气的影响,现有的融合算法很难实现这两种传感器数据的精确融合,得到鲁棒的结果。针对智能驾驶中准确鲁棒的感知问题,该文提出了一种融合毫米波雷达和激光雷达鲁棒的感知算法。使用基于特征的两步配准的空间校正新方法,实现了三维激光点云和二维毫米波雷达点云精确的空间同步。使用改进的毫米波雷达滤波算法,减少了噪声、多径等对毫米波雷达点云的影响。然后根据该文提出的新颖的融合方法对两种传感器的数据进行融合,得到准确鲁棒的感知结果,解决了烟雾对激光性能影响的问题。最后,通过实际场景的实验测试,验证了该文算法的有效性和鲁棒性,即使在烟雾等极端环境中仍然能够实现准确和鲁棒的感知。使用该文融合方法建立的环境地图更加精确,得到的定位结果比使用单一传感器的定位误差减少了至少50%。
雷达信号与数据处理
摘要:
飞机尾流是飞机飞行时在其后方产生的一对反向旋转的强烈湍流,对后续飞机飞行以及机场安全起降影响极大,其演化趋势的预测已成为空中交通安全管制的瓶颈,亟需发展基于实时探测数据的飞机尾流行为预测技术。在雷达探测反演得到的尾流涡心位置和速度环量等特征参数基础上,开展飞机尾流行为预测分析,能够预知飞机尾流危害区域,为机场安全起降动态间隔标准制定提供技术支撑。该文结合风场线性切变和最小二乘拟合方法构建了参数化尾流行为预测模型,解决了经典尾流预测模型气象环境参数未随时间演化实时调整的问题。该文根据复杂风场非线性演化特点,设计了基于无迹卡尔曼滤波的数据同化模型,利用雷达探测数据对尾流行为预测进行实时修正。数值仿真验证和实测数据验证结果表明,基于数据同化的飞机尾流行为预测方法能够根据实时探测数据对尾流行为预测轨迹进行修正,得到更加贴近实测的飞机尾流行为预测轨迹。 飞机尾流是飞机飞行时在其后方产生的一对反向旋转的强烈湍流,对后续飞机飞行以及机场安全起降影响极大,其演化趋势的预测已成为空中交通安全管制的瓶颈,亟需发展基于实时探测数据的飞机尾流行为预测技术。在雷达探测反演得到的尾流涡心位置和速度环量等特征参数基础上,开展飞机尾流行为预测分析,能够预知飞机尾流危害区域,为机场安全起降动态间隔标准制定提供技术支撑。该文结合风场线性切变和最小二乘拟合方法构建了参数化尾流行为预测模型,解决了经典尾流预测模型气象环境参数未随时间演化实时调整的问题。该文根据复杂风场非线性演化特点,设计了基于无迹卡尔曼滤波的数据同化模型,利用雷达探测数据对尾流行为预测进行实时修正。数值仿真验证和实测数据验证结果表明,基于数据同化的飞机尾流行为预测方法能够根据实时探测数据对尾流行为预测轨迹进行修正,得到更加贴近实测的飞机尾流行为预测轨迹。
摘要:
机载合成孔径雷达(SAR)定位误差不仅受载机位置/速度测量误差、系统时间误差等的影响,还与运动补偿残余误差有关。然而现有机载SAR定位模型很少考虑运动补偿误差的影响。该文针对实际中普遍存在的含运动误差和载机航迹测量误差的情况,结合运动补偿和频域成像算法,推导了机载SAR图像定位误差传递模型,阐明了运动补偿残余误差影响下航迹测量误差对定位偏差的影响方式,并基于该模型给出了载机航迹测量误差的标定方法。仿真实验验证了该定位误差传递模型的正确性,相比于不考虑运动补偿残余误差的定位模型,得到了更高精度的航迹测量误差标定结果,证明了该方法的优越性。 机载合成孔径雷达(SAR)定位误差不仅受载机位置/速度测量误差、系统时间误差等的影响,还与运动补偿残余误差有关。然而现有机载SAR定位模型很少考虑运动补偿误差的影响。该文针对实际中普遍存在的含运动误差和载机航迹测量误差的情况,结合运动补偿和频域成像算法,推导了机载SAR图像定位误差传递模型,阐明了运动补偿残余误差影响下航迹测量误差对定位偏差的影响方式,并基于该模型给出了载机航迹测量误差的标定方法。仿真实验验证了该定位误差传递模型的正确性,相比于不考虑运动补偿残余误差的定位模型,得到了更高精度的航迹测量误差标定结果,证明了该方法的优越性。
摘要:
随着人口老龄化的到来,跌倒检测逐渐成为研究热点。针对基于毫米波雷达的人体跌倒检测应用,该文提出了一种融合卷积神经网络和长短时记忆网络的距离多普勒热图序列检测网络(RDSNet)模型。首先通过卷积神经网络对距离多普勒热图进行特征提取得到特征向量,然后将动态序列对应的特征向量序列依次输入长短时记忆网络,进而学习得到热图序列的时间相关性信息,最后通过分类器网络得到检测结果。利用毫米波雷达采集了不同对象的多种人体动作,构建了距离多普勒热图数据集。对比试验表明,所提出的RDSNet网络模型检测准确率可达到96.67%,计算时延小于50 ms,而且具有良好的泛化能力,可为跌倒检测和人体姿态识别提供新的技术思路。 随着人口老龄化的到来,跌倒检测逐渐成为研究热点。针对基于毫米波雷达的人体跌倒检测应用,该文提出了一种融合卷积神经网络和长短时记忆网络的距离多普勒热图序列检测网络(RDSNet)模型。首先通过卷积神经网络对距离多普勒热图进行特征提取得到特征向量,然后将动态序列对应的特征向量序列依次输入长短时记忆网络,进而学习得到热图序列的时间相关性信息,最后通过分类器网络得到检测结果。利用毫米波雷达采集了不同对象的多种人体动作,构建了距离多普勒热图数据集。对比试验表明,所提出的RDSNet网络模型检测准确率可达到96.67%,计算时延小于50 ms,而且具有良好的泛化能力,可为跌倒检测和人体姿态识别提供新的技术思路。